附近卖身电话100元,微信群,杭州学生有偿约,合肥品茶妹子,广州品茶推荐

教你一盏灯连接三个开关,30种常见照明连接方法

教你一盏灯连接三个开关,30种常见照明连接方法

时间:2020-8-4 作者:root
广告图

生活中最常见的,进门打开客厅的一盏灯,直接到卧室休息时关掉客厅灯,无需再跑回客厅关灯,所以就可以采用三控开关,共同控制一个电源。

家居和装修常面临灯饰、台灯的线路连接,三个开关控制一盏灯,就是在双控的基础上,将两个开关的连接线中间增加一个双刀双掷开官,也可用双开代替。

教你一盏灯连接三个开关,30种常见照明连接方法

一、双控开关的连接方法

教你一盏灯连接三个开关,30种常见照明连接方法

1、电源火线分三根线,分别连接到灯饰的三个开关,从每个开关的三个裸线都连接到灯的一端,之后从等的另一端出来的一根线连接到电源的零线上。

教你一盏灯连接三个开关,30种常见照明连接方法

这种接线是单联3控,先了解三个开关单开,这种单开要三个连接柱,电源火线介入第一个开关的中间接住才行。

2、使用两个双联开关,将两个开关控制一盏灯的连接方法,之后将两开关之间的2根双联线断开,用一个双刀双接开关将它们全部链接起来,使能通过他的开和关,达到原来2根线回复导通或交叉后导通,之后就可以完成三个开关控制一盏灯链接电路了。

教你一盏灯连接三个开关,30种常见照明连接方法

二、台灯点灯家居装修线路图纸也能有DWG、DXF、PDF、JPG等多种格式,版本也有很多种。为了防止不同格式打不开、版本高图纸在低版本CAD软件中打不开等等问题,可以采用以下免费方法,转换成想要的版本或格式。

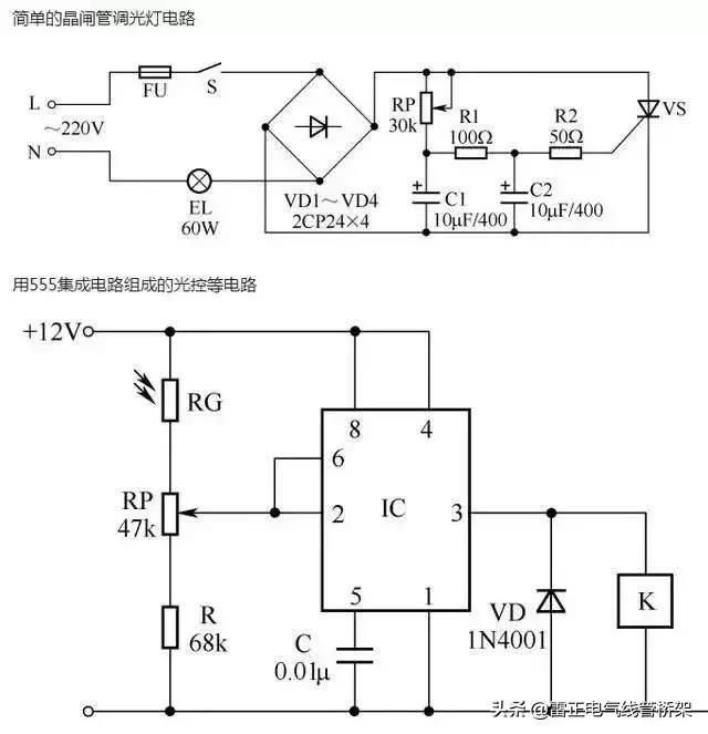
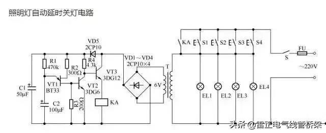
三、30中常见的照明控制原理图,这可是几十年老电工师傅的经验呀!

教你一盏灯连接三个开关,30种常见照明连接方法

教你一盏灯连接三个开关,30种常见照明连接方法

教你一盏灯连接三个开关,30种常见照明连接方法

教你一盏灯连接三个开关,30种常见照明连接方法

教你一盏灯连接三个开关,30种常见照明连接方法

教你一盏灯连接三个开关,30种常见照明连接方法

教你一盏灯连接三个开关,30种常见照明连接方法


转载请注明来自广东雷正电气,本文地址:http://zf29k.wqbzf.cn/cpzs/8162.html
除非注明,广东雷正电气文章均为原创,转载请注明出处和链接!
广告图

服务热线

0769-81815262

0769-81815263

137-9867-7889

功能和特性

价格和优惠

获取内部资料

雷正电气人工客服

人工微信客服

13798677889 在线客服